2026年1月14日至15日,全国石油化工罐区安全技术交流会在上海召开。科锐技术作为深耕防雷防爆领域的知名企业,于会场设立展台展示最新防雷技术成果。董事长徐春明受邀于1月15日进行罐区智能防雷、防爆及APL技术”专题演讲。



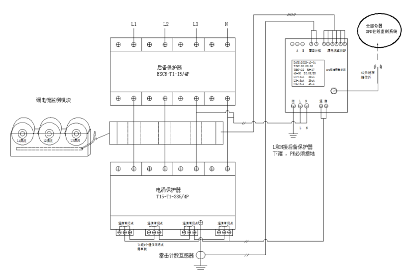
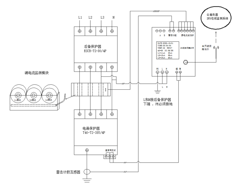
在展会现场,科锐技术重点呈现了其创新的“智慧防雷系统”以及携手菲尼克斯共同推进的APL交换机技术。智慧防雷系统通过集成实时监测与智能分析平台,旨在转变传统防护模式,为大型罐区提供从风险预警到协同处置的主动式防护方案。同时,展示的APL技术则针对罐区严苛的防爆环境与数字化需求,强调了其在实现长距离、高可靠性数据通信方面的关键作用,为构建底层安全的数据传输网络提供了支撑。


1月15日下午,科锐技术董事长徐春明在大会论坛上做了专题报告。他围绕“罐区智能防雷、防爆及APL技术”这一主题,结合行业实际挑战,阐述了智能化技术如何提升罐区安全管理的预见性和可靠性。演讲中,他通过应用案例分析,介绍了如何将实时监测数据与响应机制联动,从而将安全防护从事后处置转向事前预警,推动安全管理理念的升级。


当前,随着石油化工行业对安全生产和运营效率的要求不断提升,罐区安全的智能化、系统化已成为明确的发展方向。雷电、静电等潜在风险的传统防护手段,正积极与物联网、大数据等新技术融合。科锐技术此次展示的综合解决方案,正是应对这一趋势的实践,旨在通过技术集成帮助客户构建更稳固的安全防线。
通过此次交流会,科锐技术不仅向行业分享了其最新的研发与实践成果,也强化了与业界同仁的沟通。未来,公司表示将继续专注于工业安全技术的创新,致力于通过更智能、更可靠的解决方案,为保障国家能源基础设施的安全稳定运行贡献力量。